买琴买鼓,就找魔菇!

 找回密码
 注册
搜索
查看: 3209|回复: 22

JCM800的问题,求教

[复制链接]
发表于 2012-12-14 12:20:17 | 显示全部楼层 |阅读模式
吉他中国微信公众号
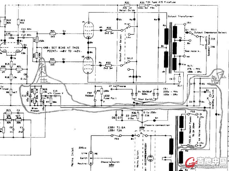
未命名.jpg 我想弄的JCM800的机头,第一次弄有些不怎么懂,求教各位。买了个电源变压器,可是输出没有3.15v的,只有6.3 4A的二组,6.3 2A的一组,0-290-320-370-70的,这该怎么弄?上图 未命名1.jpg
发表于 2012-12-14 12:41:45 | 显示全部楼层
吉他中国抖音
最好找坛子里做箱子的师傅买,我在做5E3的时候别人绕的变压器整流管直接红屏,我都感觉它快爆炸了……
发表于 2012-12-14 12:42:30 | 显示全部楼层

回复 1楼 rdlsly 的帖子

GC视频号
电源变压器 6.3 4A(只要1组)可以直接用来给后级2个功率灯丝供电,可以不搞中间点(即3.15V),
电源变压器 6.3 2A的一组,用来给前级管灯丝供电,可以通电串电阻来得到中间平衡点(灯丝两个脚各加一个100欧的电阻接地,即到3.15V)
高压0-290-320-370-70这组,可以参考JCM900的图(可以在本版找琴韵关于做JCM900的贴子,贴子里发有电路图),用0-320(偏压也从这里取)这档通过桥式整流得到直流高压,

[ 本帖最后由 2626106 于 2012-12-14 12:50 编辑 ]
发表于 2012-12-14 21:41:31 | 显示全部楼层
买琴买鼓,就找魔菇
三楼威武!~
 楼主| 发表于 2012-12-17 21:42:55 | 显示全部楼层
0-320这应该怎么接呢?
发表于 2012-12-17 23:17:50 | 显示全部楼层
我就是路过看看
发表于 2012-12-18 00:14:29 | 显示全部楼层
果断看到闲不住牛
发表于 2012-12-18 10:13:37 | 显示全部楼层

回复 5楼 rdlsly 的帖子

用0-320通过桥式整流得到直流高压,
要改原来800的高压整流回路,由原来的全波整流电路改成桥式整流

不会怎么在回复里插入图片,
所以只能是说给你听了,没有图片没那么直观
 楼主| 发表于 2012-12-18 13:13:14 | 显示全部楼层
QQ截图20121218132106.png 是不是要把这部分改成全桥整流,用同型号的整流二极管?
发表于 2012-12-19 12:54:08 | 显示全部楼层

你9楼的图中
上面的两个黑圆点是整流出来后高压的负级(接地),
中间的两个黑圆点接 0-320 这组电源,
上面的两个黑圆点是整流出来后高压的正级,
还有偏压不要漏了
 楼主| 发表于 2012-12-19 21:03:22 | 显示全部楼层
未命名_副本.jpg 请教是不是改成这样呢?对不对?谢谢
发表于 2012-12-20 10:16:46 | 显示全部楼层

回复 11楼 rdlsly 的帖子

有前途,高压直流部分整流原理对了,记得加开关及保险
再次提醒,栅负压要改过电路的,请看我之前的回复,参考JCM900的电路栅负压部分

[ 本帖最后由 2626106 于 2012-12-20 10:20 编辑 ]
发表于 2012-12-20 10:42:42 | 显示全部楼层
高压及负压Q.jpg
看上面的图
发表于 2012-12-20 10:49:56 | 显示全部楼层
灯丝部分
灯丝.jpg

三角型那里接地,
TO FILAMENTS 那里接管子灯丝
 楼主| 发表于 2012-12-20 20:06:16 | 显示全部楼层
栅负压改电路怎么改呢?不会啊,能不能画个图参考一下呢?十分感谢
发表于 2012-12-20 20:40:18 | 显示全部楼层
13楼不是已经有图了吗,
写着负压那里,就是栅负压了,
照着改
 楼主| 发表于 2012-12-20 21:11:27 | 显示全部楼层
呵呵~~看不懂那个怎么改,你帮我看看改这样后是怎么改,帮我修改一下,谢谢
未命名.jpg
发表于 2012-12-21 09:06:52 | 显示全部楼层

回复 17楼 rdlsly 的帖子

要对着原理图来比较就知道怎么改了,看接线图没这么直观
改负压.JPG

220K的电阻改成473的电容,
增加1个56K的对地电阻

[ 本帖最后由 2626106 于 2012-12-21 09:08 编辑 ]
 楼主| 发表于 2012-12-21 10:52:15 | 显示全部楼层
懂了,谢谢,还有桥整流那的四个整流二极管的方向不用改?
 楼主| 发表于 2012-12-21 11:00:20 | 显示全部楼层
五个管的灯丝全都接6.3V 4A的没问题吧?
发表于 2012-12-21 15:30:38 | 显示全部楼层
二极管按接线图来分方向就行了,
6.3V 4A,
刚够用
 楼主| 发表于 2012-12-21 23:58:37 | 显示全部楼层
十分感谢
发表于 2012-12-24 10:23:38 | 显示全部楼层
你的变压器有一组0-70V的电压,如果是独立的一组电压,你专门用它来做栅负压电源,会更好

[ 本帖最后由 2626106 于 2012-12-24 10:25 编辑 ]
您需要登录后才可以回帖 登录 | 注册

本版积分规则

Archiver|手机版|小黑屋|吉他中国官方

GMT+8, 2026-5-17 06:09

Powered by Discuz!

© 2001-2024 Discuz! Team.

快速回复 返回顶部 返回列表